在全球推进能源转型、实现碳中和目标下,分布式光伏发电从大型电站向家庭、社区等微型场景拓展,阳台光伏系统因安装便捷、成本低、收益快,成城市居民参与绿色能源变革的热门选择。
但这类系统常遇电力逆流难题,即发电量超家庭负荷时,多余电力反向流入电网,引发安全隐患、合规风险,甚至罚款、断电。
防逆流电表作为阳台光伏微逆系统的“智慧中枢”,有实时监测、精准调控、双向计量功能,是解决该问题的核心装备,能保障系统安全运行,提高发电效率、优化收益,推动分布式光伏从“自发自用”迈向“智能自洽”。

实时监测与逆流检测:通过电流互感器和电压传感器,实时监测电路中的电流方向和电压值。当检测到电流方向与预期相反(即电力逆流至电网)时,立即触发保护机制。
快速响应与功率调节:与微型逆变器联动,毫秒级调节光伏系统输出功率。例如,当发电量超过家庭负载时,电表会向逆变器发送指令,降低输出功率,确保电力优先自用,避免逆流。
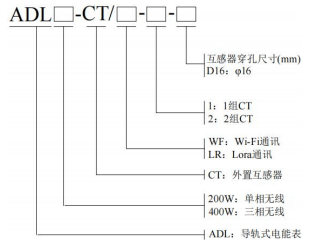
双向计量与数据管理:区分光伏发电量(正向)和家庭用电量(反向),为电费结算和收益分析提供精准数据支持。计量误差通常控制在±1%以内,支持Wi-Fi、Lora等无线通讯,数据可实时传输至手机或云平台。
安全防护与合规保障:具备过载保护、防雷击、抗电磁干扰功能,适应家庭电网复杂环境。同时满足电网公司对分布式光伏“自发自用、余电不上网”的强制要求,避免罚款或断电风险。

高精度与快速响应:电参量更新时间低至50ms,响应速度≤100ms,确保动态平衡。例如,ADL400W系列电表在检测到逆流时,可瞬间调节逆变器输出,避免电力倒灌。
体积小巧与安装便捷:采用1P 18mm标准导轨式设计,支持单相/三相应用场景,适配阳台等有限空间。插拔式电压端子和按压式接线设计降低安装难度,提高效率。
智能通讯与远程管理:支持Modbus-TCP、HTTP等协议,通过Wi-Fi、Lora与逆变器或能量管理系统(EMS)通讯。用户可远程查看发电量、逆流状态及故障预警,实现智能化管理。
接线自适应与容错机制:支持接线诊断,可识别异常接线情况,并与逆变器配合实现CT失效诊断、电压电流错相调整、电流反向调整。网络波动时,具备通讯超时保护、自动重连机制和数据缓存策略,确保系统稳定运行。

3.1 外形尺寸

3.2 接线指导

4.1 单回路

4.2 双回路


阳台光伏微逆系统的推广,让普通家庭也能成为绿色能源的生产者与受益者。然而,电力逆流问题如同悬在系统头顶的“达摩克利斯之剑”,稍有不慎便可能引发安全风险与合规成本。防逆流电表通过精准监测、智能调控和双向计量,不仅为系统筑起安全防线,更通过优化发电效率与用户收益,推动分布式光伏从“技术可行”迈向“经济可行”。
未来,随着技术迭代与政策支持,防逆流电表将进一步融入家庭能源管理系统,成为智能电网与用户侧互动的关键节点。对于阳台光伏用户而言,选择一款可靠、高效的防逆流电表,既是对自身投资的保护,也是对全球能源转型的贡献。让我们以科技为钥,开启绿色能源的“自洽时代”!